近年来,由于LED灯具具有功耗低,使用寿命长,体积小等优点,逐渐成为了照明市场的主力。然而,LED灯具的蓝光危害也逐渐引起了人们的担忧。IEC早在2014年就发布了蓝光危害的评价标准:IEC TR 62778,中国国家标准化管理委员会也于2021年3月发布了标准:GB/Z 39942,并于同年10月正式实施,用于蓝光危害的评估。
一、蓝光危害的影响
自然界的光是由不同颜色的光谱组成,而不同波长的光在视觉上呈现出不同的颜色,比如波长在600~700nm的光,我们看到的是红色的光,500~600nm的光,我们看到的是黄色的光,而LED蓝光是波长通常在400~500nm之间。LED蓝光穿透力强,在可见光谱中能量相对高,能够穿透角膜、晶状体,到达视网膜,而视网膜一旦受损,将会造成不可逆的伤害。LED蓝光容易使人视觉疲劳,增加白内障,视网膜黄斑等的发病率。
二、蓝光危害判定流程
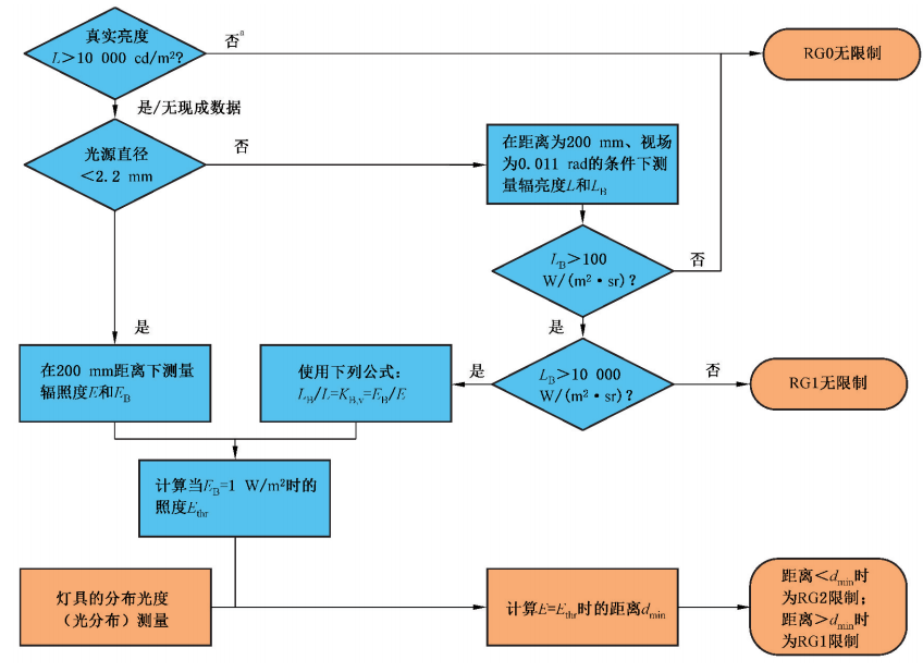
根据IEC TR 62778,涉及真实亮度值,以及光源尺寸的判定,具体判定流程如下图所示:

三、蓝光危害等级分类:
根据IEC TR 62778,200mm测试距离条件下,危害等级分为如下几类:
RG0 unlimited
RG1 unlimited
RG2
当测试结果为RG2时,会产生一个阈值照度Ethr,并计算出对应的距离dmin,当实际距离小于dmin时,此时产生的蓝光危害等级为RG2,当实际距离大于dmin时,此时产生的蓝光危害等级为则为RG1。
四、蓝光危害等级传递:
根据“亮度守恒定律”,如果LED初级光源的LB属于RG0或者RG1,则该初级光源所组成的LED阵列,模组,成品灯具也可以直接分类为对应的RG0或者RG1。如果LED初级光源的LB属于RG2,则需要根据实际情况考虑。

